Pelican Parts Forums

Pelican Parts Forums (http://forums.pelicanparts.com/)
-   Off Topic Discussions (http://forums.pelicanparts.com/off-topic-discussions/)
-   -   Runaway Prius - Why did the brakes not work? (http://forums.pelicanparts.com/off-topic-discussions/530195-runaway-prius-why-did-brakes-not-work.html)

aways 03-09-2010 08:59 PM

I'm not sure this would apply to the Prius, but I've never liked the "steering wheel lock" when the key is turned off mechanism. Many years ago a carload of kids were driving down a mountain road one night and one of them thought it'd be funny if he turned off the ignition... they were lucky, when the car braked to a stop, only the front wheels were dangling over the cliff.

red-beard 03-09-2010 09:26 PM

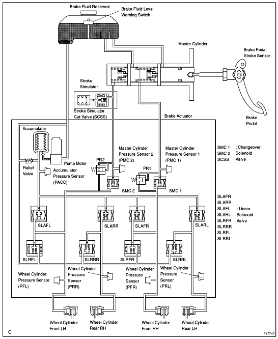
So, if the pump fails, or if certain other issues are detected, pressure from the hydraulic master can be applied to selected braking cylinders, by deactivating the SMC solenoids.

HUH? This is only if the computer senses a malfunction and it thinks the hydraulic pump is failed. The computer still has to release SMC 1 & SMC 2 before non-computer controlled braking occurs, unless there is a general full system power failure, where (I'm guessing here) the solenoids will be released.

This is NOT a full fail safe system. A full fail safe system, using this design, would have a relief valve set up so that if the pressure exceeds a certain amount, it ports fluid directly to the brakes. The SMC solenoids would cutout on malfunction

This is a very bad design.

I've added 2 pressure relief valves (PR1 and PR2) where if the pressure in the MC get high enough, the fluid will port directly to the brake cylinders.

http://forums.pelicanparts.com/uploa...1268198718.gif

red-beard 03-09-2010 09:28 PM

Quote:

Originally Posted by Brando (Post 5227427)
My solution for this would be to have the brake pedal go straight to the master cylinder then put a pressure sensor on the back of the MC that engages regenerative braking. The actual force of the calipers can still be manually regulated by the operator and prevents said issues of the braking system failing to engage by computer control.

That is exactly what I suggested in my published letter in the Wall Street Journal, a couple of weeks ago.

McLovin 03-09-2010 09:31 PM

Quote:

Originally Posted by m21sniper (Post 5227400)
And when the computer doesnt realize it should cede control?

Then what?

I don't know. I just posted it for info, but I don't understand it, other than it is some kind of hybrid electric/hydraulic. My knowledge of car technology pretty much ends in 1989 or so, that prius braking system seems incredibly complex with a lot of parts and sensors in it.

red-beard 03-09-2010 09:38 PM

See my above explanation. The addition of the little relief valves would allow manual breaking by simply pushing hard enough.

The better system is a STANDARD master cylinder with pressure sensors which activate the RB system and the break boost system, but the system would simply directly act if the pedal is pushed hard enough, as aways also described.

HarryD 03-09-2010 09:44 PM

Quote:

Originally Posted by red-beard (Post 5227487)
So, if the pump fails, or if certain other issues are detected, pressure from the hydraulic master can be applied to selected braking cylinders, by deactivating the SMC solenoids.

HUH? This is only if the computer senses a malfunction and it thinks the hydraulic pump is failed. The computer still has to release SMC 1 & SMC 2 before non-computer controlled braking occurs, unless there is a general full system power failure, where (I'm guessing here) the solenoids will be released.

This is NOT a full fail safe system. A full fail safe system, using this design, would have a relief valve set up so that if the pressure exceeds a certain amount, it ports fluid directly to the brakes. The SMC solenoids would cutout on malfunction

This is a very bad design.

BINGO! We have a winner. Where is the hard wired (piped) bypass to make this work if everything else fails? http://forums.pelicanparts.com/support/smileys/nono.gif

Quote:

I've added 2 pressure relief valves (PR1 and PR2) where if the pressure in the MC get high enough, the fluid will port directly to the brake cylinders.
Silly you! Why would we spend about $300 (for 2 high pressure relief valves as seen in the McMaster Carr Catalog) for each car. We can't afford that! How many would ever really need one? :rolleyes:

HarryD 03-09-2010 09:46 PM

Quote:

Originally Posted by red-beard (Post 5227508)
See my above explanation. The addition of the little relief valves would allow manual breaking by simply pushing hard enough.

The better system is a STANDARD master cylinder with pressure sensors which activate the RB system and the break boost system, but the system would simply directly act if the pedal is pushed hard enough, as aways also described.

Yeah, but then you will miss the ability to use 100% regenerative braking to save the most energy.

What's more important, saving energy or protecting the occupants from a very remote hazard? :rolleyes:

Tobra 03-09-2010 09:53 PM

Quote:

Originally Posted by red-beard (Post 5227351)
At least the hand brake doesn't go through the computer.

That is why he started slowing down when he used that perhaps.

Seems this issue would be straightforward to resolve, so why haven't they?

island911 03-09-2010 09:59 PM

for many, Smug trumps safety.

Racerbvd 03-09-2010 10:27 PM

Quote:

Originally Posted by dd74 (Post 5226234)
I heard when the CHP officer came across the driver, he said the driver was nearly "standing up" in his car to apply the brakes. The officer told him to apply the "emergency" brake, which only then slowed the Prius down to a speed (from 90 to 50 mph) where the officer could get in front of the car to stop it only while the driver was able to put the transmission into neutral.


Was Al JR driving????

We were talking about this at the club this evening, just like when Ford brought out the Taurus, and wasn't selling, Audi had run-away cars, now, the Government owns GM, Toyota has run-a-way cars:confused:
Yet no one brings up the fact, that most of the cars that are Run-a-ways, are being driven by OLD PEOPLE....

<object width="560" height="340"><param name="movie" value="http://www.youtube.com/v/6B2e6D484v8&hl=en_US&fs=1&color1=0x006699&color2=0 x54abd6"></param><param name="allowFullScreen" value="true"></param><param name="allowscriptaccess" value="always"></param><embed src="http://www.youtube.com/v/6B2e6D484v8&hl=en_US&fs=1&color1=0x006699&color2=0 x54abd6" type="application/x-shockwave-flash" allowscriptaccess="always" allowfullscreen="true" width="560" height="340"></embed></object>
<embed src="http://media.mtvnservices.com/mgid:cms:item:southparkstudios.com:154174" width="480" height="400" type="application/x-shockwave-flash" wmode="window" flashVars="autoPlay=false&dist=www.southparkstudio s.com&orig=" allowFullScreen="true" allowScriptAccess="always" allownetworking="all" bgcolor="#000000"></embed>

m21sniper 03-09-2010 10:44 PM

You know it should revert to fail safe regularly anyway so the rubber seals in the MC don't dry out from disuse.

What a freakin' stupid design- top to bottom.

Sonic dB 03-09-2010 11:45 PM

Proud owner of a brand new Toyota 2010 4Runner Trail!!!! huuraaah.. Let me know if you want me to post pics.

The 993 is now semi retired but still in the garage.

RANDY P 03-09-2010 11:58 PM

Quote:

Originally Posted by m21sniper (Post 5226189)
Well idiots are the market that Toyota is selling to, largely.

Lets face it, "non car" people are all attracted to Toyotas.

So their cars need to be built to reflect that fact. They clearly are not.


Damn straight. Japanese cars on the average are about as sexy as a toaster. I can't relate to Japanese car fans myself. Makes no damn sense. (even though I own one- mind you)

Brando 03-10-2010 12:05 AM

After much drinking (and 5 minutes of photoshop) I think I have engineered a solution for the Prius/Lexus/Toyota Hybrid braking system!

http://forums.pelicanparts.com/uploa...1268208296.jpg

So, can I get an engineer's pay now? Maybe I can offer an "upgrade installation kit" for this?

Langers 03-10-2010 12:07 AM

Quote:

<!-- BEGIN TEMPLATE: bbcode_quote -->
<div class="pre-quote">
Quote de <strong>msk1986911</strong>
</div>

<div class="post-quote">
<div style="font-style:italic">Is there a reason why the controls could not be built such that the application of brakes and gas are mutually exclusive, as in, tapping the brakes causes the throttle to close, or at least back off?</div>
</div>
<!-- END TEMPLATE: bbcode_quote -->Is there some reason they cannot use a throttle cable?
Get a bloody clue snipe. Traction control and esp are linked in, a is variable valve timing and other complex systems.

Heel n Toe 03-10-2010 12:09 AM

Found by Googling:
____
Hold the shift lever at the "N" position for three seconds, voila! Neutral!

....putting a forward moving Prius into reverse puts it into neutral, as does putting a rapidly reversing Prius into drive as also does pressing the "park" button above 7 mph.

m21sniper 03-10-2010 01:25 AM

Quote:

Originally Posted by Langers (Post 5227674)
Get a bloody clue snipe. Traction control and esp are linked in, a is variable valve timing and other complex systems.

That wasn't even my post! LOL :D

m21sniper 03-10-2010 01:26 AM

Quote:

Originally Posted by Heel n Toe (Post 5227678)
Found by Googling:
____
Hold the shift lever at the "N" position for three seconds, voila! Neutral!

....putting a forward moving Prius into reverse puts it into neutral, as does putting a rapidly reversing Prius into drive as also does pressing the "park" button above 7 mph.

:eek::eek::eek::eek::eek:

Langers 03-10-2010 02:30 AM

Quote:

<!-- BEGIN TEMPLATE: bbcode_quote -->
<div class="pre-quote">
Quote de <strong>Langers</strong>
</div>

<div class="post-quote">
<div style="font-style:italic">Get a bloody clue snipe. Traction control and esp are linked in, a is variable valve timing and other complex systems.</div>
</div>
<!-- END TEMPLATE: bbcode_quote -->That wasn't even my post! LOL <img src="http://forums.pelicanparts.com/ultimate/biggrin.gif" border="0" alt="" title="Big Grin" class="inlineimg">
Look closet you muppet.

Langers 03-10-2010 02:38 AM

Quote:

<!-- BEGIN TEMPLATE: bbcode_quote -->
<div class="pre-quote">
Quote de <strong>dd74</strong>
</div>

<div class="post-quote">
<div style="font-style:italic">More or less, yes. So we're left to older cars. But...<br>
<br>
1) Who will fix them (if one is not mechanically inclined)?<br>
2) Where do you get parts?<br>
3) As has been shown in Cali, the govt isn't too keen on older cars - last I heard, nothing older than 1974 can't be registered.<br>
<br>
Plus driving -- at least in L.A. -- is not conducive to older cars. I'd probably ruin my 911 with the awful stop n' go traffic in L.A.</div>
</div>
<!-- END TEMPLATE: bbcode_quote -->They just need to install full manual reversions in all cars. <br>
<br>
Direct mechanical links to the brakes, steering and throttle should be mandated by law in all motor vehicles IMO.
So you want to get rid of drive by wire and all the associated economy, environmental, performance and safety(ESP and traction control).

Sounds smart. Then again I guess your head has been damaged quite a bit in the 100 fights you have been in.


All times are GMT -8. The time now is 03:51 PM.

Powered by vBulletin® Version 3.8.7
Copyright ©2000 - 2025, vBulletin Solutions, Inc.
Search Engine Optimization by vBSEO 3.6.0
Copyright 2025 Pelican Parts, LLC - Posts may be archived for display on the Pelican Parts Website


DTO Garage Plus vBulletin Plugins by Drive Thru Online, Inc.