Pelican Parts
Parts Catalog Accessories Catalog How To Articles Tech Forums
Call Pelican Parts at 888-280-7799
Shopping Cart Cart | Project List | Order Status | Help



Go Back   Pelican Parts Forums > Porsche Forums > Porsche 911 Technical Forum


Reply
 
LinkBack Thread Tools Rate Thread
Author
Thread Post New Thread    Reply
Registered User
 
SReppel's Avatar
 
Join Date: Jul 2012
Location: Abbeville Louisiana
Posts: 123
Garage
AC won't come on - 78 SC

My AC was working fine even though it is the old stock York compressor etc.
It was converted over to 134 and was cooling okay (better than sweating and I plan on replacing it)

While I was out riding around today, the blower suddenly stopped then started again a few minutes later.

I returned home and later went to make a run to the store. I turned the fan switch on to full blast and it would not come on. So I proceeded on my errand with the windows down.
I returned home and started to trouble shoot the problem.

I jumped from the black wire on the relay in the smugglers box to the blower motor's red wire and it came on and I also could hear the compressor clutch kick in. (just the ignition switch was on)

I suspected the relay so I pulled it to check it out. I used a 12 volt power source to check it and when applied to the lug the yellow wire goes to it closed the contacts in the relay. So I figured it was good.

Re-installed the relay and checked the fan speed switch which checked out okay.

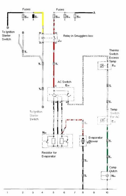
Pulled the wiring diagram for the AC and traced out the wires etc.
Checked all the fuses in the fuse box and did not find any blown.
Pulled and cleaned all the connections including the plug for the resistor in the air intake.

The wiring diagram shows that there are fuses in yellow wire going to the relay. Where are they located?

[IMG]

Any help would be appreciated. I'm scratching my head on this on.

Scott
78 911 SC Targa, 01 Honda S2000
75 BMW R90S, 72 Triumph 650

Old 08-22-2012, 05:56 PM
  Pelican Parts Catalog | Tech Articles | Promos & Specials    Reply With Quote #1 (permalink)
Registered User
 
SReppel's Avatar
 
Join Date: Jul 2012
Location: Abbeville Louisiana
Posts: 123
Garage
Did a search for info on the issue and what it seems to be is a bad relay in the smugglers box. It is the original one and I remember when I first checked in in the car it was pretty hot. Even though the contact closed when I applied power to the # 86 terminal with the yellow wire it still may be fried.
I'll replace it tomorrow it I get a chance before I leave for work for 7 days.
Old 08-22-2012, 07:02 PM
  Pelican Parts Catalog | Tech Articles | Promos & Specials    Reply With Quote #2 (permalink)
Registered
 
kuehl's Avatar
 
Join Date: Aug 2004
Location: Stuck in NJ
Posts: 3,270
Garage
I believe the original relay (metal can) was something like 25 amps.
Be cautious on what is being sold as a replacement for it, in many cases
they will hand you 15 amp relay. We prefer to stick with a 25-30 amp
based on the demand on this circuit.

If you relay was warming up check the supply side fuse in the front trunk panel,
should be a 25 amp (blue); inspect is contacts and wires; they often get corroded.
Other causes for the relay to warm up are the evap blower motor or worn contacts
on the stock fan speed switch.
Old 08-23-2012, 01:24 AM
  Pelican Parts Catalog | Tech Articles | Promos & Specials    Reply With Quote #3 (permalink)
Registered
 
wwest's Avatar
 
Join Date: Jul 2009
Location: Stunningly Beautiful Pacific NW.
Posts: 5,293
Garage
"..suddenly stopped..."

Fan/blower motor commutator brushes.

Highly unusual for relay contacts to open once closed, connection is made.

"...started again a few minutes later..."

Voltage dropping resistor(s) in the evaporator intake duct under the passenger side footwell overheated and automatically opened "low"/"Mid" blower speed circuit.
Old 08-23-2012, 07:43 AM
  Pelican Parts Catalog | Tech Articles | Promos & Specials    Reply With Quote #4 (permalink)
Registered
 
kuehl's Avatar
 
Join Date: Aug 2004
Location: Stuck in NJ
Posts: 3,270
Garage
Scott,

Feel free to contact us if you need help.
We can explain the problems with open and closed contacts... lol.

Griff
sales@griffiths.com
Porsche Air Conditioning,Porsche compressor,Porsche condenser,Porshe condensers,Porsche drier,Porsche driers,Porsche evaporator,Porsche evaporators,Porshe barrier hoses,Porsche air conditioning upgrades,Porsche air conditioning updates,Porsche air co
Old 08-23-2012, 07:53 AM
  Pelican Parts Catalog | Tech Articles | Promos & Specials    Reply With Quote #5 (permalink)
Registered User
 
SReppel's Avatar
 
Join Date: Jul 2012
Location: Abbeville Louisiana
Posts: 123
Garage
Found the problem, fuse was not making a good connection. Also it seem to be in the wrong location with a Red fuse. I guess the PO must have re-wired some things in the fuse box. (see photo)
Found two red wires attached to the hot side of the fuse box in the blue fuse location with nothing on the other end. will have to trace them out since they both go into a wiring harness when I have time.

[IMG][/IMG]

Thanks for the help guys, I appreciate it.

Scott
Old 08-23-2012, 09:50 AM
  Pelican Parts Catalog | Tech Articles | Promos & Specials    Reply With Quote #6 (permalink)
 
Registered
 
kuehl's Avatar
 
Join Date: Aug 2004
Location: Stuck in NJ
Posts: 3,270
Garage
We accept Master and Visa, no Amex.

Old 08-23-2012, 10:42 AM
  Pelican Parts Catalog | Tech Articles | Promos & Specials    Reply With Quote #7 (permalink)
Reply


 


All times are GMT -8. The time now is 08:09 AM.


 
Powered by vBulletin® Version 3.8.7
Copyright ©2000 - 2025, vBulletin Solutions, Inc.
Search Engine Optimization by vBSEO 3.6.0
Copyright 2025 Pelican Parts, LLC - Posts may be archived for display on the Pelican Parts Website -    DMCA Registered Agent Contact Page
 

DTO Garage Plus vBulletin Plugins by Drive Thru Online, Inc.