 
					|   | 
 | 
 | 
| 
 | 
| Registered Join Date: Mar 2004 Location: Virginia 
					Posts: 35
				 | 
				
				convertable help needed?
			 
			I have a 91' 944 Cab.  After a lengthy engine rebuild and then body and paint work the car is back on the road.  My convertible top functioned correctly before the extended parking, however now when I hit the switch I get nothing.  Does anyone know the best way to proceed with the diagnosis?  I don’t have an owner’s manual.  Does anyone know which fuse and relay send power to the top motor?  Any help appreciated.  Top down weather came early this year.
		 
				__________________ 83-944 84-944 91-944 S2 Cab | ||
|  03-15-2012, 06:44 AM | 
 | 
| Registered Join Date: Mar 2010 Location: Montreal 
					Posts: 144
				 | 
			Don't bother unhook the electric and go manual.  I would say a large majority of people with these cabs have done that.  It is faster and easier and motorized tends to snap main bows if not perfect.  Then good luck finding one and when you do $$$.
		 | ||
|  03-15-2012, 12:13 PM | 
 | 
| Registered Join Date: Mar 2010 Location: Montreal 
					Posts: 144
				 | 
			BTW how about pics of your car.  sounds like after all of your work you deserve to show it off   | ||
|  03-15-2012, 12:15 PM | 
 | 
| Registered | Quote: 
 Quote: 
   
				__________________  83-944 show room -sold___New ride 93-968 with SC steering wheel-ROW signal ligths- Susp M030 mods lowered,Porsche VA springs- Adjustable struts - Bilstein inserts - Bilstein sport rear -LSD -riding on Cup 1 wheels 17x8 frt 17x9.5 rear road contact Falken 452/ 225-45 ZR  Front 255-40 ZR  Rear -- Motor Mods /chip /K&N / mod air boxe just love the handling & power   | ||
|  03-15-2012, 02:25 PM | 
 | 
| Registered Join Date: May 2009 Location: Hawkinsville / Perry, Ga. 
					Posts: 1,239
				 | 
			I guess the main question here is "Do you feel lucky". Go manual all the way. A Main Bow is about $950.00 for either side. Manual is quicker going up and putting down. If one side cable is off it will twist the top and break a Main Bow. Cheers, Larry 
				__________________ Retired USAF and Civil Service, 1985.5 NA Graphite Metallic, A never ending work in progress, 1992 968 Horizon Blue Cab "New Toy"   | ||
|  03-15-2012, 05:33 PM | 
 | 
| Registered Join Date: Mar 2004 Location: Virginia 
					Posts: 35
				 | 
			I have heard of the bow issue my top is only 2 years old and has worked flawlessly until parked.  I have read the how to on putting the top up manually.  Is it the same procceedure to release the motor from the up position.  And am I correct that once released you can't go back easily.
		 
				__________________ 83-944 84-944 91-944 S2 Cab | ||
|  03-15-2012, 05:44 PM | 
 | 
|   | 
| Registered Join Date: May 2009 Location: Hawkinsville / Perry, Ga. 
					Posts: 1,239
				 | 
			I really don't know all the workings on the top. When I got my cab it had a new German top installed because of a broken Main Bow. It was left in manual mode and that works just fine or me. I'm 72 and it doesn't slow me down putting the top up or down. Cheers, Larry 
				__________________ Retired USAF and Civil Service, 1985.5 NA Graphite Metallic, A never ending work in progress, 1992 968 Horizon Blue Cab "New Toy"   | ||
|  03-15-2012, 06:23 PM | 
 | 
| Registered Join Date: Oct 2000 Location: Tampa,fl 
					Posts: 657
				 | 
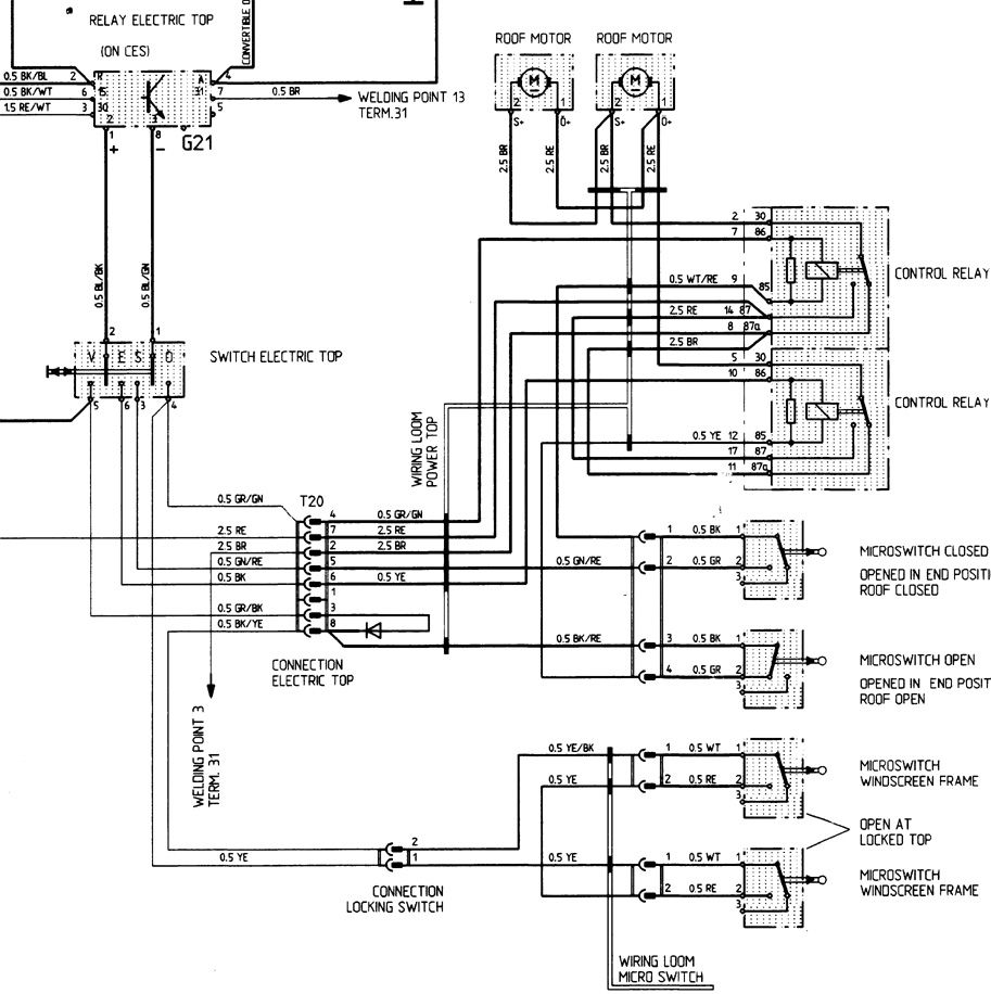
			I would start by checking fuse #1, then pull out relay G21 and put it back in, then swap the relays in the upper right corner of the trunk under the carpet.  After that you'll need a volt/ohm meter.  Probably not the microswitches unless you've messed with em.    
				__________________ '90 944S2 cab - sold after 20 years, will not be forgotten. '04 Mercedes SL500 - Nice but my S2 was more fun to drive. | ||
|  03-15-2012, 09:49 PM | 
 | 
| Registered Join Date: Mar 2010 Location: Montreal 
					Posts: 144
				 | Quote: 
 | ||
|  03-16-2012, 09:45 AM | 
 | 
| Registered Join Date: Mar 2004 Location: Virginia 
					Posts: 35
				 | 
			Thanks for the replies about both manual operations and about checking the electrical system.  I will be looking at it this weekend.  Here are some pictures as requested    
				__________________ 83-944 84-944 91-944 S2 Cab | ||
|  03-16-2012, 12:56 PM | 
 | 
| Registered | 
			My top works great... One thing I have noticed is... there are two tiny contacts inside the alignment holes. If these are rusted or not making good contact the top motor will not run. Try unlocking the top putting making sure the brake is on and then gently pop the top up and off of the locking pins... now try again.
		 
				__________________ Chris from NC ------------------- 86 944 covid19 Project 90 944 S2 Cab - triple black 66 mustang | ||
|  03-19-2012, 04:36 PM | 
 |