Pelican Parts
Parts Catalog Accessories Catalog How To Articles Tech Forums
Call Pelican Parts at 888-280-7799
Shopping Cart Cart | Project List | Order Status | Help



Go Back   Pelican Parts Forums > Porsche Forums > Porsche 911 Technical Forum


Reply
 
LinkBack Thread Tools Rate Thread
Author
Thread Post New Thread    Reply
Registered
 
piscator's Avatar
 
Join Date: Jun 2009
Location: New England
Posts: 850
A/C Relay Wiring -- Need Help!

The a/c relay in my 1979 SC's smugglers box has no ground connection. Apparently it's not supposed to. That’s the way it came from the factory and that’s how it’s shown in the Bentley manual.

So how does a relay work without a ground? If I detach the yellow wire at pin 86 and substitute a separate ground, my a/c fan switch and temperature switch operate the evaporator fan and power the compressor perfectly. But that's NOT the factory wiring! I AM confused!

On page 970-12 the a/c wiring diagram shows the a/c relay (pin 86) connected to +12v from the ignition switch (terminal 50) – which the manual calls “starter”. This is a yellow wire that is connected to the yellow wire feeding +12v to the fuel pump relay.

On pages 970-2,3 the Bentley manual shows this yellow wire from the ignition switch (terminal 50) to the fuel pump relay (terminal 87) and it’s connection to the a/c relay (terminal 86) . This yellow wre is also connected to the heater ventilation switch.

O.K. This makes perfect sense. Turning the key in the ignition switch sends +12v power to the a/c relay to close the circuit and run the air conditioning. On a standard 5 pin Bosch relay, connecting power and ground to pins 85 & 86 closes the relay and connects pins 87 & 87A to pin 30 – right?

Here’s where it gets weird.

The black wire at a/c relay (pin 85) is not a ground! It’s connected to +12v at the ignition switch (terminal 15) alongside the yellow wire. Like the yellow wire it is switched on only when the ignition is in the run position.

This black wire at a/c relay (pin 85) is shown on Bentley page 970-4. A red/black wire starting at the ignition switch (terminal 15) supplies +12v to the tachometer and to fuse 12. This red/black wire then jumps to fuse 11 - supplying that fuse. At fuse 11 the red/black wire also connects to black wire bringing +12v to the a/c relay (pin 85).

So the question, once again – how is the a/c relay supposed to work when pins 85 & 86 are both connected to +12v from the ignition switch??? Shouldn’t one of those pins be connected to ground?

To answer that question, I disconnected the yellow wire from the a/c relay (pin 85) and fed it a separate ground. I heard the relay ‘click’ – turned on the fan switch - and watched the evaporator blower run perfectly! Since the fan switch feeds +12v to the a/c temperature switch, that also worked perfectly; sending +12v to the compressor.

So it seems to work when it’s wired WRONG!!?? Because that’s not the way the car was wired or the way it’s wired in the Bentley manual.

I’m missing something, but I sure don’t know what. To say that I’m perplexed would be the understatement of the year!

P.S. I’m starting this as a new thread to make it easier to find by future travelers.

__________________
Robert

-----------------------------------------
"A man must consider what a rich realm he abdicates when he becomes a conformist." ~ Ralph Waldo Emerson ~ (thanks to Pat Keefe)
Old 06-18-2019, 12:12 PM
  Pelican Parts Catalog | Tech Articles | Promos & Specials    Reply With Quote #1 (permalink)
ROW '78 911 Targa
 
timmy2's Avatar
 
Join Date: Jul 2011
Location: Salem, OR
Posts: 10,216
Garage
Not near my vehicle today so I can’t check, but is the yellow wire grounded in the run position on the ignition switch this may be Via the ignition switch itself being mounted to a steel dash plate?
I noticed a what appears to be a break with symbol to ground and a diode symbol on the factory diagrams?
Easy enough to check if yellow is grounded with key off which is the same contact position as in run.

Yellow wire should only see 12vdc in the crank position. This would stop power flow at the A/C relay coil as both sides of the coil would see 12 volts. Thereby not allowing the relay to operate stopping the compressor from running while cranking the starter.

I have a very strong love/hate relationship with the Porsche electrical engineers....
Especially the ones assigned to drawing the current flow diagrams...
__________________
Dennis
Euro 1978 SC Targa, SSI's, Dansk 2/1, PMO ITBs, Electric A/C
Need a New Wiring Harness? PM or e-mail me. Search for "harnesses" in the classifieds.
Old 06-18-2019, 01:22 PM
  Pelican Parts Catalog | Tech Articles | Promos & Specials    Reply With Quote #2 (permalink)
Registered
 
steely's Avatar
 
Join Date: Aug 2008
Location: sectors R&N, SE Pa
Posts: 3,117
They might be using the starter as the ground path for the AC relay.
The starter isn't powered in run and there is no break between it and the AC relay rtn.
__________________
Dan

'87 Targa Carrera 3.2 - Fabspeed Cat Bypass, M&K Muffler, SW Chip
Venetian Blue
Old 06-18-2019, 02:05 PM
  Pelican Parts Catalog | Tech Articles | Promos & Specials    Reply With Quote #3 (permalink)
ROW '78 911 Targa
 
timmy2's Avatar
 
Join Date: Jul 2011
Location: Salem, OR
Posts: 10,216
Garage
Grounded through the starter solenoid is a possibility.
__________________
Dennis
Euro 1978 SC Targa, SSI's, Dansk 2/1, PMO ITBs, Electric A/C
Need a New Wiring Harness? PM or e-mail me. Search for "harnesses" in the classifieds.
Old 06-18-2019, 03:02 PM
  Pelican Parts Catalog | Tech Articles | Promos & Specials    Reply With Quote #4 (permalink)
Registered
 
piscator's Avatar
 
Join Date: Jun 2009
Location: New England
Posts: 850
Dan, thanks for your contribution! They could have used the starter for ground. But there’s no ground wire in smugglers box. Just the four wires described below.

Dennis,

Thanks for your help here and in the other thread! I’m certainly learning a lot about DC electrics!

I thought you might have nailed it with your ignition in the run position idea, but I just tested it and it doesn’t seem to pan out. :-(

The Porsche owners manual describes four positions for the ignition switch – 0,1,2 & 3 – respectively.

0 = steering wheel locked, all circuits through the ignition off

1 = steering unlocked, all ignition circuits on accept brake warning lights, turn signals, back-up lights and fresh air blower.

2 = steering unlocked, all circuits on

3 = run or ‘starter’ position, all circuits on, except headlight and wiper motor which are temporarily interrupted.

Ignition switch returns to position 2 once the car has started, all circuits on.

In my car:

Yellow wire at a/c relay pin 86 is hot in ignition switch positions 1 & 2 – but not 3
Black wire at a/c relay pin 85 is hot in ignition switch position 1 & 2 – but not 3

There are only four wires at the a/c relay. Red/White at pin 30 is always +12v hot. It’s the input wire from the fusebox that we want connected to the Red wire at pin 87 – when the relay operates and closes it’s internal switch.

That leaves the Yellow at pin 87 and Black at pin 85. But both are +12v !!! That’s the way Porsche did it for whatever reason. It’s not unique to my car. I’ve had this Porsche for it’s entire life. None of the wiring has ever been fixed or fiddled with. So it’s not a goof made somewhere in it’s lifetime.

Even so, I have now read dozens of internet pages on connecting a 5 pole Bosch relay and they ALL show a ground at pin 85 or 86!

I’ve also tested several new 5 pole relays in my car. Wired with a ground in the yellow wire’s place at pin 86, the a/c system runs normally – as the dozens of internet pages would expect. Wired the factory way the relay fails to function because both the yellow and black wire carry +12v!!!

And even more weird, the factory wiring must be ‘correct’ because the a/c did work for years.

This is maddening!!
__________________
Robert

-----------------------------------------
"A man must consider what a rich realm he abdicates when he becomes a conformist." ~ Ralph Waldo Emerson ~ (thanks to Pat Keefe)

Last edited by piscator; 06-18-2019 at 03:46 PM..
Old 06-18-2019, 03:42 PM
  Pelican Parts Catalog | Tech Articles | Promos & Specials    Reply With Quote #5 (permalink)
ROW '78 911 Targa
 
timmy2's Avatar
 
Join Date: Jul 2011
Location: Salem, OR
Posts: 10,216
Garage
Disconnect the yellow wire at the firewall from the A/C wire to relay to test for ground on it in position 2. Check the non A/C wiring side.
You will see 12 volts on both sides of the coil when in position 2 or 3 when hooked up normally as the coil does not consume the voltage going through it.
You need to isolate the yellow wire from the circuit to check for a path to ground with the wire to the relay disconnected.
__________________
Dennis
Euro 1978 SC Targa, SSI's, Dansk 2/1, PMO ITBs, Electric A/C
Need a New Wiring Harness? PM or e-mail me. Search for "harnesses" in the classifieds.

Last edited by timmy2; 06-18-2019 at 06:07 PM..
Old 06-18-2019, 06:02 PM
  Pelican Parts Catalog | Tech Articles | Promos & Specials    Reply With Quote #6 (permalink)
 
ROW '78 911 Targa
 
timmy2's Avatar
 
Join Date: Jul 2011
Location: Salem, OR
Posts: 10,216
Garage
Also there is the possibility it is FM performed by spotted Unicorns...
__________________
Dennis
Euro 1978 SC Targa, SSI's, Dansk 2/1, PMO ITBs, Electric A/C
Need a New Wiring Harness? PM or e-mail me. Search for "harnesses" in the classifieds.
Old 06-18-2019, 06:47 PM
  Pelican Parts Catalog | Tech Articles | Promos & Specials    Reply With Quote #7 (permalink)
Registered
 
steely's Avatar
 
Join Date: Aug 2008
Location: sectors R&N, SE Pa
Posts: 3,117
FM ( as in F'ing M) LOL - haven't heard that in a while.

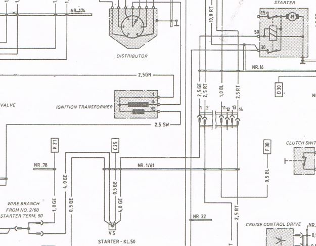
I don't have a 79 dwg, but going by an '84, and from the Bentley no less (which isn't necessarily a good thing), this figure was what I was using. I don't think I have to hi-lite it for you to see what I mean.

edit - am interested in what he gets when he isolates ylw from pin 85 and chks it to gnd
also, this will work if the AC relay R is much larger than the starter resistance.
zany

__________________
Dan

'87 Targa Carrera 3.2 - Fabspeed Cat Bypass, M&K Muffler, SW Chip
Venetian Blue

Last edited by steely; 06-18-2019 at 07:05 PM..
Old 06-18-2019, 07:02 PM
  Pelican Parts Catalog | Tech Articles | Promos & Specials    Reply With Quote #8 (permalink)
Registered
 
steely's Avatar
 
Join Date: Aug 2008
Location: sectors R&N, SE Pa
Posts: 3,117
1987 factory schematic shows similar.
note that ref flag K45 goes to K21.
I could be wrong - wouldn't be the first time.

Seems noteworthy that they'd appropriate the starter wiring like that when it's not being used for it's original intention.



__________________
Dan

'87 Targa Carrera 3.2 - Fabspeed Cat Bypass, M&K Muffler, SW Chip
Venetian Blue

Last edited by steely; 06-18-2019 at 07:18 PM..
Old 06-18-2019, 07:14 PM
  Pelican Parts Catalog | Tech Articles | Promos & Specials    Reply With Quote #9 (permalink)
Registered
 
piscator's Avatar
 
Join Date: Jun 2009
Location: New England
Posts: 850
Quote:
Originally Posted by timmy2 View Post
Also there is the possibility it is FM performed by spotted Unicorns...
Dennis, Dan,

The way things go around here, this is a strong possibility! :-)

This morning I'll test the circuit as you guys suggest and report back. I sincerely appreciate the help!
__________________
Robert

-----------------------------------------
"A man must consider what a rich realm he abdicates when he becomes a conformist." ~ Ralph Waldo Emerson ~ (thanks to Pat Keefe)
Old 06-19-2019, 06:16 AM
  Pelican Parts Catalog | Tech Articles | Promos & Specials    Reply With Quote #10 (permalink)
Registered
 
piscator's Avatar
 
Join Date: Jun 2009
Location: New England
Posts: 850
Dennis and Dan,

Again thanks for your help! Here are some photos and test results.

The first photos are the yellow wires at the firewall. Testing continuity (ignition in position 2) between these wires and the yellow wire in the smuggler's box (a/c relay pin 86) showed continuity with the thin wire in the lower right.







Checking for continuity between these yellow wires and the battery negative terminal (ground) showed continuity between the battery and the yellow double wires in the upper left -- with the ignition switch in either position 1 or 2.





There was no continuity between the battery and the yellow wires upper right or lower right.





Next...
__________________
Robert

-----------------------------------------
"A man must consider what a rich realm he abdicates when he becomes a conformist." ~ Ralph Waldo Emerson ~ (thanks to Pat Keefe)
Old 06-19-2019, 11:55 AM
  Pelican Parts Catalog | Tech Articles | Promos & Specials    Reply With Quote #11 (permalink)
Registered
 
piscator's Avatar
 
Join Date: Jun 2009
Location: New England
Posts: 850
Testing for voltage on these yellow bulkhead wires showed +12.7v on the ever-popular double yellow wires on the upper left -- with the ignition switch in position 2. And zero (0) voltage on these double wires with the ignition in position 1.





Curiously, the single yellow wire (upper right) showed zero (0) voltage with the ignition in position 1 and in position 2 flickered between zero (0) and +1/10th volt. An anomaly of the meter, maybe?





The thin yellow wire (lower right) that we now know is the wire to the a/c relay in the smugglers box showed no voltage in ignition positions 1 or 2.



All connected back together, the thin yellow wire shows +12.7 v





And, the black wire in the smugglers box that connects to the a/c relay (pin 85) also shows +12.7 which originates at fuse #11.



So I still don't know how the a/c relay get ground, but something did occur to me. The engine and transmission are out of the car. The starter and starter solenoid are sitting on my bench. Maybe I need to find the yellow wire that connects at the solenoid and ground it?

Thoughts?

Thanks again!
__________________
Robert

-----------------------------------------
"A man must consider what a rich realm he abdicates when he becomes a conformist." ~ Ralph Waldo Emerson ~ (thanks to Pat Keefe)
Old 06-19-2019, 12:19 PM
  Pelican Parts Catalog | Tech Articles | Promos & Specials    Reply With Quote #12 (permalink)
Registered
 
Join Date: May 2008
Location: Grapevine, TX
Posts: 1,112
If you short the starter yellow wire straight to ground, do NOT turn the key to position 3 this will be a no load short on the yellow wire through the ignition. this is an un-fused circuit and you will let the smoke out of your wire harness.
Old 06-19-2019, 12:51 PM
  Pelican Parts Catalog | Tech Articles | Promos & Specials    Reply With Quote #13 (permalink)
Registered
 
steely's Avatar
 
Join Date: Aug 2008
Location: sectors R&N, SE Pa
Posts: 3,117
I think this is the point, one side of the starter (solenoid) is already grounded.
If I read the schematic correctly, the starter gets its power via the yellow wire when the ign is in start.
When the ign is not in start, the ylw wire is essentially dead, and the AC relay uses this 'dead' line to go thru the starter (solenoid) to ground.

I have to run out the door right now but I have some other comments.
Also, I am just offering an opinion from what I read on the drawings, but I would defer to others like Tim who have much more background/familiarity.

You mentioned the BLK on AC relay pin 85, I thought fused pwr went to pin 86 and the yellow wire went to pin 85? According to the dwgs anyway.

Yes, if eng and starter are out, you're not going to measure a path to gnd from the AC relay as it is right now.

If my reading is correct, and if everything was in the car (starter, engine etc), and you removed the yellow wire from the AC relay and measured it to ground, I would expect you to see close to zero ohms (or whatever the low starter resistance was).
__________________
Dan

'87 Targa Carrera 3.2 - Fabspeed Cat Bypass, M&K Muffler, SW Chip
Venetian Blue
Old 06-19-2019, 01:51 PM
  Pelican Parts Catalog | Tech Articles | Promos & Specials    Reply With Quote #14 (permalink)
ROW '78 911 Targa
 
timmy2's Avatar
 
Join Date: Jul 2011
Location: Salem, OR
Posts: 10,216
Garage
geez, I know I said isolate the circuits, but you didn’t have to take the car apart!!!
On a serious note:
Didn’t know starter was removed. Tests you did do confirm the theory for ground at the starter .
Much better results would be found if car is fully assembled on the circuits being checked.
__________________
Dennis
Euro 1978 SC Targa, SSI's, Dansk 2/1, PMO ITBs, Electric A/C
Need a New Wiring Harness? PM or e-mail me. Search for "harnesses" in the classifieds.
Old 06-19-2019, 02:01 PM
  Pelican Parts Catalog | Tech Articles | Promos & Specials    Reply With Quote #15 (permalink)
Registered
 
Join Date: Jul 2015
Location: Tampa Florida
Posts: 180
Garage
yellow wire

I posted this old thread from this this forum before, I believe it addresses your concerns and answers them - especially post #7. I have an SC and have studied the wiring quite carefully - the AC relay gets its ground from the starter when the starter in not engaged.

When the starter is engaged there is no ground provided and the a/c fan is disengaged during engine cranking so as to reduce current draw at that time. The link below explains this far better than me.

Hope this helps

Yellow WIre, Terminal 50, Starter, and A/C Relay Issue
Old 06-19-2019, 03:01 PM
  Pelican Parts Catalog | Tech Articles | Promos & Specials    Reply With Quote #16 (permalink)
Registered
 
piscator's Avatar
 
Join Date: Jun 2009
Location: New England
Posts: 850
76FJ, I will heed your warning, thanks very much!

Dhan, I did a lot of searching in the archive, but somehow missed the thread you posted. Thanks!

Dan, your comments are helping me grasp all this and I really appreciate it! I’m sorry if I’m a little slow, but I was an English major! ;-)

In my car the black wire runs to pin 85 on the a/c relay. The diagram in my Bentley shows this to be correct. The black wire originates at fuse 11, but I’m not sure if it’s connected upstream or downstream of the fuse.

Today I also discovered that the yellow wire that attaches to the starter motor solenoid runs to pin 1 on the 14 wire terminal block on the back of the engine compartment fuse block. I think that means that the solenoid is energized from that pin 1. If that’s correct, the yellow wire to the a/c relay must tie in somewhere before that pin 1.

I’m going to read Dhan’s posted thread to see if there’s something about this there.

Dennis, I don’t think there’s an adequate emoji to capture how hard I laughed at your quip! That was very funny!

I have no doubt that you and Dan are right about this circuit. Even with my limited knowledge, it seemed from the outset that the yellow wire HAD to be a ground.

I must say though, I am having difficulty visualizing how this “now it’s a ground, now it’s not” circuit works. And more difficulty imaging why Porsche would do it this way. After all, the a/c relay is mounted on a bulkhead, why not pick up ground right there? I think you said something about ensuring that the a/c didn’t run when the starter was operating, but I can’t quite grasp how this setup accomplishes that.

Once again, thanks to you and everyone for your generous help!
__________________
Robert

-----------------------------------------
"A man must consider what a rich realm he abdicates when he becomes a conformist." ~ Ralph Waldo Emerson ~ (thanks to Pat Keefe)

Last edited by piscator; 06-19-2019 at 04:23 PM..
Old 06-19-2019, 04:20 PM
  Pelican Parts Catalog | Tech Articles | Promos & Specials    Reply With Quote #17 (permalink)
Registered
 
piscator's Avatar
 
Join Date: Jun 2009
Location: New England
Posts: 850
nocarrier wrote this very helpful explanation in the thread dhan posted.

"I think this issue is a major contributor as to why so many of us are having starting and a/c problems.

I thought about it for a while and all I can come up with is.............

As electricity follows the path of least resistance, the yellow wire acts as a ground for the relay in the smugglers box when it is not energized by the ignition switch.

Since the yellow wire terminates at a coil (the starter solenoid) it is ultimately (other than some windings) a direct path to ground.

When you turn the key to the start position, the yellow wire is energized and the current flows directly to the starter solenoid.

There must be a diode in the relay to prevent this current from reaching the black wire through the relay in the smugglers box causing a short.

If this is how this is supposed to work, I am proposing disconnecting the yellow wire in the smugglers box and running a proper trigger to ground connection. "

I think he's right about the diode in the a/c relay. My a/c relay is original to the car. The relay closes only when ground is supplied to pin 86 (yellow wire). It does not close if I swap the +12v black wire to pin 86 and then ground pin 85.

Do any of you guys agree with his proposal to remove the yellow wire and supply pin 86 with an independent ground?
__________________
Robert

-----------------------------------------
"A man must consider what a rich realm he abdicates when he becomes a conformist." ~ Ralph Waldo Emerson ~ (thanks to Pat Keefe)

Last edited by piscator; 06-19-2019 at 04:44 PM..
Old 06-19-2019, 04:41 PM
  Pelican Parts Catalog | Tech Articles | Promos & Specials    Reply With Quote #18 (permalink)
 
Registered
 
Join Date: Jul 2015
Location: Tampa Florida
Posts: 180
Garage
yellow wire

In the 2011 link that I attached, "Rick 1" stated the following -

"One side of the relay coil goes to hot and the other to the starter terminal.
When the ignition switch is not in the start position there is essentially zero volts on the solenoid terminal and the relay coil is energized by the current flowing from the battery through the realay and through the starter. The current to close the relay (and limited by the relay coil resistance) is minuscule compared to what it takes to pull in the solenoid.
When the ignition is in the start position there is 12 volts on the starter solenoid terminal. With 12 volts on both sides of the AC load reduction relay there is no potential across it to make charge flow and the relay turns off disabling the AC and whatever else when the car is cranking".

I think that he had some good info above.

Hope this helps.
Dave
Old 06-19-2019, 05:07 PM
  Pelican Parts Catalog | Tech Articles | Promos & Specials    Reply With Quote #19 (permalink)
ROW '78 911 Targa
 
timmy2's Avatar
 
Join Date: Jul 2011
Location: Salem, OR
Posts: 10,216
Garage
When cranking the starter, the 12 volts to the A/C relay via the yellow wire does nothing as it is at the same potential as the 12 volts on the black wire. Not a dead short as there is no path to ground for the current to flow to.
It is just like joining 2 loose wires attached to the same battery positive terminal to each other, nothing happens until they have a path to ground. No diode needed.

A separate ground will defeat the designed feature of stopping of the A/C from running while trying to start the car. When what it wants is all available electrons going to the starter... (CCA rating)

__________________
Dennis
Euro 1978 SC Targa, SSI's, Dansk 2/1, PMO ITBs, Electric A/C
Need a New Wiring Harness? PM or e-mail me. Search for "harnesses" in the classifieds.
Old 06-19-2019, 05:18 PM
  Pelican Parts Catalog | Tech Articles | Promos & Specials    Reply With Quote #20 (permalink)
Reply


 


All times are GMT -8. The time now is 02:30 PM.


 
Powered by vBulletin® Version 3.8.7
Copyright ©2000 - 2025, vBulletin Solutions, Inc.
Search Engine Optimization by vBSEO 3.6.0
Copyright 2025 Pelican Parts, LLC - Posts may be archived for display on the Pelican Parts Website -    DMCA Registered Agent Contact Page
 

DTO Garage Plus vBulletin Plugins by Drive Thru Online, Inc.